Solara Energy Ltd

Solar PV Systems

Advanced solar photovoltaic systems engineered for maximum efficiency, reliability, and performance.

System Types

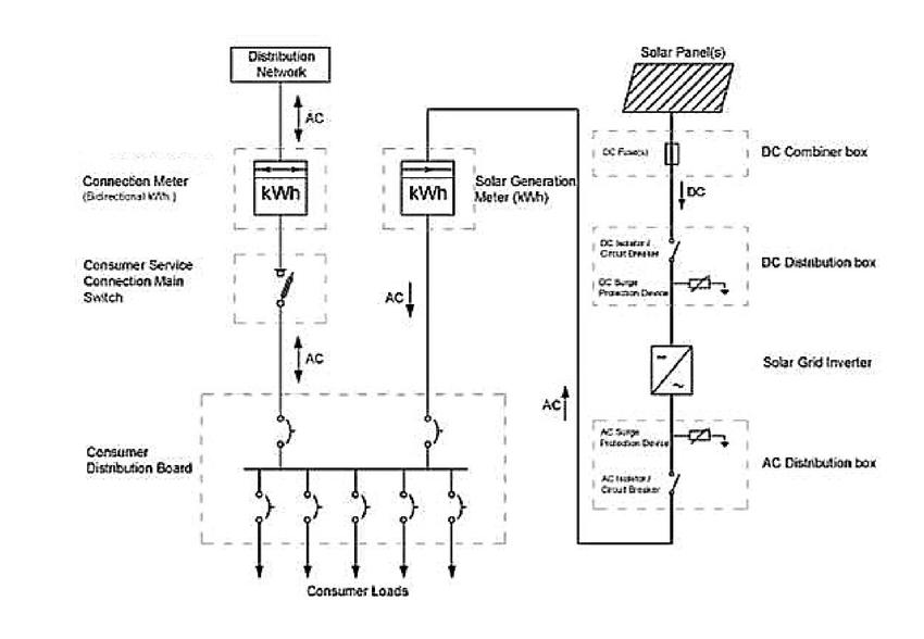
On-Grid Systems

Connected to the utility grid, allowing you to sell excess energy back and draw power when needed.

Off-Grid Systems

Complete energy independence with battery storage, perfect for remote locations or energy autonomy.

Hybrid Systems

Best of both worlds combining grid connection with battery backup for maximum flexibility and reliability.

System Components

Premium quality components from leading manufacturers ensuring optimal performance and longevity.

Solar Panels

High-efficiency monocrystalline and polycrystalline panels with 25+ year warranties.

Inverters

Advanced string and micro-inverters converting DC to AC power with maximum efficiency.

Battery Storage

Lithium-ion battery systems for energy storage and backup power capabilities.

Monitoring

Smart monitoring systems providing real-time performance data and analytics.

Mounting Systems

Durable roof and ground mounting solutions engineered for all weather conditions.

Protection Devices

Circuit breakers, surge protection, and safety disconnect systems.

Smart Controls

Intelligent energy management and automation for optimized consumption.

Wiring & Conduit

Premium electrical components meeting all safety and code requirements.

Advanced Technology Features

Maximum Efficiency

Latest generation solar cells achieving up to 22% conversion efficiency with advanced anti-reflective coatings.

Weather Resistant

Engineered to withstand extreme weather conditions including high winds, heavy snow, and hail.

Smart Monitoring

Mobile app integration for real-time monitoring, alerts, and performance optimization from anywhere.

Eco-Friendly

Sustainable manufacturing processes and recyclable materials reducing environmental impact.

Long Lifespan

25-30 year performance warranties with minimal degradation over time ensuring long-term value.

Safety Certified

All components meet international safety standards and certifications for peace of mind.

Performance Metrics

22-24%

Panel Efficiency

25+

Years Warranty

80%

CO2 Reduction

2-3

Years ROI